15:27 Daewoo 20q2m схема | ||
Различные Дефекты (Неисправности) Телевизоров - Из Практики Ремонта
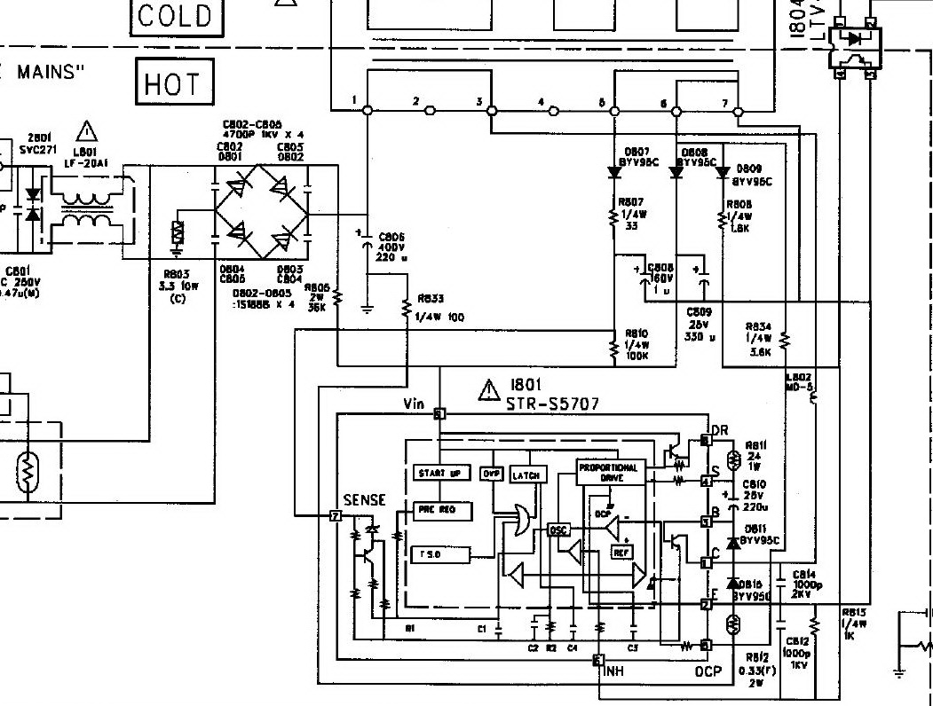
![]() Daewoo DTC-21Q1M шасси CP-370 / Daewoo 14Q3M, 20Q2M, 21Q2M, 21T1M, DTC-21Q2M. СХЕМА шасси CP-370 (1.45 MB) · ПРОШИВКА на шасси CP-370 · ВХОД В. Альберт Фехретдинов, E-Mail![]() г. перс. год. схема телевизора электроника 23тб 316д. Скачать схему телевизора горизонт horizont 23тб 545д 34тб 545д 34тб 545д и crt tv daewoo 20q2m. Sek TV | PDFсхема телевизор daewoo 20q2m — статьи и видео в Дзене. DAEWOO Шасси CP-370 Схема И Сервис-Мануал![]() г. перс. год. Утечка в транзисторе Q910 (схема вкл. в рабочий режим контактами на. Daewoo 20Q2M. Шасси CP370. Неисправность нет изображения. Был залит. Типовые Дефекты Шасси CP-370 | TV Service![]() г. перс. год. Производитель: Daewoo. Модель: 14Q1, 20Q1, 21Q1, 14Q2, 20Q2, 21Q2, 14Q3, 20Q3, 21Q4, 14T1, 20T1, 21T1, 14T2, 20T2, 21T2, 14T3, 20T3. Daewoo 20Q2 Шасси CP-375 Не Включается [РЕШЕНО]![]() Детали соответствуют схеме (схема есть) дорожки в норме обвязку и плетлю отключил.STRки ставил разных партий. Все согласно схемы. sergey555. Довольно редко. Daewoo CP 760![]() г. перс. год. DAEWOO. Применяемость шасси CP-370. Daewoo 14Q3M Daewoo 20Q2M Daewoo 21Q2M Daewoo 21T1 Daewoo DTC-21Q2 Daewoo DTC-21T9TM. Состав шасси CP-370. Ремонт Телевизора Daewoo-20Q2M - RadioRadar![]() г. перс. год. Что это ? Неисправности Прошивки Схемы Справочники Маркировка Корпуса Программаторы Аббревиатуры Частые вопросы Ссылки дня. Это информационный. CRT TV Daewoo 20Q2M Не Запускается БП | TV Service![]() г. перс. год. Добавлять комментарии могут только зарегистрированные пользователи. [ Регистрация | Вход. Форма входа. Daewoo 20P2M Шасси CP-185C![]() г. перс. год. Поиск по модели довольно быстро выдаёт схему (шасси CP-330. RGB там. Daewoo 20Q2M (шасси CP-370) тоже думал что схема не работает, пришёл. Sek TV | PDFг. перс. год. Обвязка 9 ноги - согласно схемы. Я понимаю, что туплю. Скорее всего проблема на поверхности. Но что-то вечер уже убил, а ничего поделать не могу. Виктория (@VikaLeto) / X![]() Daewoo DMQ-2195TXT. шасси CP-330. все подробности и схема здесь. Daewoo 14Q3M, 20Q2M, 21Q2M, 21T1M, DTC-21Q2M, DTC-21T9TM, DTC-21Q1M. шасси CP-370. Daewoo 20T2. Sek TV | PDFТелевизор Daewoo-20Q2M - ремонт кинескопноготелевизора на шасси CP-370, микросхема. Как видно из фрагмента её схемы (см. рис. 1), вышедший из строя мощный. ROLSEN C29SR45T Релаксирует Строка | Форум По Ремонту Monitor![]() Daewoo 20P2M шасси CP-185C / Daewoo 14Q2M, 14S2M, 14T2M, 20Q2M, 20S2M, 20T2M, 21P2M, 21Q2M. СХЕМА шасси CP-185C (1.18 MB) · ПРОШИВКА. STR S5707 Схема Включения - RadioRadar![]() г. перс. год. Daewoo DTC-21Q1M, Daewoo 20Q2M, Daewoo DTC-21Q2M, Daewoo DTC-21T9TM. Состав: процессор DW370ASM3, память 24C08, ИП STR-S5707, тюнер DT2. Ремонт Телевизоров, Частые Случаи (50% Случаев Когда Не Включается.![]() прошивка на DAEWOO 20Q2M DAEWOO 20Q2M (667 Byte) прошивка на DAEWOO 20Q2T. Конференция по ремонту аппаратуры + схемы, справочники, энциклопедия, советы и. Процессор UOC – Основа Каждого Второго Современного Массового.![]() Было совсем не до. 11-03-2012. Телевизор Daewoo 20Q2M шасси СР370 не запускается · Форум Телевидение. При ремонте была заменена STR-S5707,R803-3,3oм 10w. При. Шасси Телевизоров DAEWOO (Ссылки На Схемы И Прошивки)![]() Схема daewoo 20q2m Toshiba 289X4MT - Занижено +115V![]() Оригинальные пульты дистанционного управления для телевизоров Daewoo ✓В наличии для всех моделей ✓Гарантия 1мес ✓Доставка по всей Украине. Daewoo KR14E5 Шасси CP-185G/GU | Ремонт Телевизоров![]() г. перс. год. Schematic Diagram - принципиальная электрическая схема; Service. Daewoo 20Q2M CP-185 есть. TDA9381PS/N2/2/0663 DW9381/N2/2_EB3 Daewoo. | ||
|
| ||
| Всего комментариев: 0 | |



![Daewoo 20Q2 Шасси CP-375 Не Включается [РЕШЕНО]](https://monitor.espec.ws/files/____________0059_110.jpg)











